上海甘澜材料科技有限公司
地址:上海市崇明区长兴镇潘园公路2528号B幢1639室
电话:4000-177-739
1、 测量原理
雷达物位计是天线发射能量很低的极短的脉冲,这个脉冲以光速在空间传播,遇到被测介质表面,其部分能被发射回来,被同一天线接收。发射脉冲与接收脉冲的时间间隔与天线到被测介质表面的距离正正比。GLLD700系列雷达物位计采用一种特殊的相关解调技术,可以准确识别发射脉冲与接收脉冲的时间间隔,进一步计算出天线到被测介质表面的距离。
雷达物位计特点
雷达物位计采用了高达26GHZ的发射频率,有以下特点:
A、 波束角小,能量集中,对于雷达安装位置选择有了更大的灵活性。具有更强抗干扰能力,很大程度上提高了测量精度和稳定性。
B、 天线尺寸小,便于雷达现场安装,同时对于小罐体和特殊罐体的测量有了更好的适应性。
C、 测量盲区小,最大限度的增加了雷达的测量范围。
D、 波长更短,对于粉料、颗粒等物料的测量效果更佳。
E、 发射脉冲信号,雷达物位计发射功率低,可安装与各种金属,非金属容器内,对人体及环境均无伤害。
F、 采用了先进的微处理和独特的回波处理技术。
G、 可以应用与各种复杂的工况。
2、 仪表概况:












3、 安装要求:

图示说明:

安装位置:



防潮

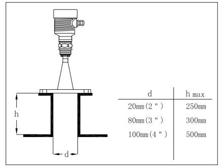
容器接管:

GLLD708接管示意图

GLLD707接管示意图

常见的正确/错误安装位置



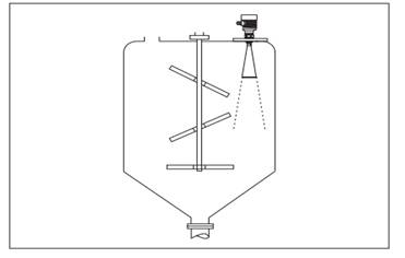
搅拌


导波管安装
使用导波管安装(导波管或旁通管),可以避免容器内障碍物、泡沫对测量的影响。


4、 电气链接
A、 供电电压

B、 链接电缆的安装

C、接线方式
两线

四线

220VAC/50HZ供电,4~20mA输出

24VDC供电,4~20mA输出
D、 防爆连接


5、 仪表调试
GLLD700有三种调试方法:
1. 显示/调试模块 2.上位机调试软件 3.HART手持编程器。
调试模块是显示调试工具,通过调试伤感的4个按键对仪表进行调试。调试菜单的语言标配。调试后,一般就只用于显示,透过玻璃视窗可以非常清楚的读出测量值。
显示/调试模块


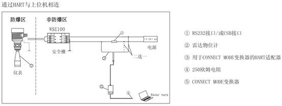
上位机调试



6、 结构尺寸(单位mm)






7、 技术参数
A、 一般数据
|
产品型号 |
GLLD709 |
GLLD708 |
GLLD707 |
GLLD706 |
GLLD705 |
|
过程连接 |
螺纹G1 1/2A |
螺纹G1 1/2A |
螺纹G1 1/2A |
螺纹G1 1/2A | |
|
螺纹G1 1/2NPT |
螺纹G1 1/2NPT |
螺纹G1 1/2NPT | |||
|
法兰 |
法兰 |
法兰 |
法兰 | ||
|
天线材质 |
PTFE |
不锈钢316L/ PTFE |
PTFE |
不锈钢316L/ PTFE |
不锈钢316L/ PTFE |

供电电压

两线制负载电阻图

特征参数
盲区天线末端
最大测量距离 GLLD709 10米(液体)
GLLD70830米(液体)
GLLD707 20米(液体)
GLLD70670米(固体)
GLLD70530米(固体)
微波频率 26GHZ
测量间隔大约1秒(取决于参数设置)
调整时间大约1秒(取决于参数设置)
显示分辨率 1mm
精度见精度示图
工作存储及运输温度 -40~100摄氏度
过程温度(天线部分的温度)
GLLD709 -40~100摄氏度
GLLD708-60~400摄氏度
GLLD707-40~150摄氏度
GLLD706-60~400摄氏度
GLLD705-40~130摄氏度
相对湿度<95%
压强 Max.40Mpa
耐振机械振动10m/s2,10~150HZ
GLLD709

3dB发射角


GLLD707

GLLD706

GLLD705



9、选型指南
GLLD709


GLLD708


GLLD707

GLLD706



GLLD705







